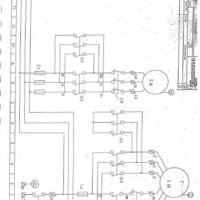
Esquema eléctrico Plegadora CASANOVA XCN 20

89,00  IVA no incluido

Esquema eléctrico en PDF para la plegadora CASANOVA XCN 20. Descarga directa en español.

Documentación técnica imprescindible para la Plegadora CASANOVA XCN 20

Este documento está dirigido a profesionales que trabajan con la Plegadora CASANOVA modelo XCN 20, una máquina utilizada en entornos industriales.

Se trata de documentación de alto valor técnico que facilita la correcta operación, configuración, diagnóstico y mantenimiento del equipo.

Formato: PDF descargable
Idioma: Español
Tipo de documento: Esquema eléctrico
Compatibilidad: Modelo CASANOVA XCN 20

Nota: Este documento procede de archivos técnicos antiguos y ha sido escaneado manualmente. Es posible que alguna página pueda faltar o presentar pequeños desperfectos en la impresión debido al estado del documento original.